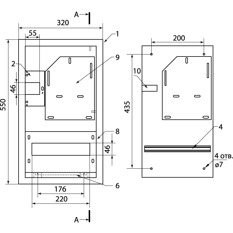
Щит учетно-распределительный ЩУРВ-3/12 (550х320х165 мм) встраиваемый в нишу
15 модулей:
• 12 групповых
• 3 под вводной автомат
Количество модулей DIN: 12
Способ монтажа: Утопленный
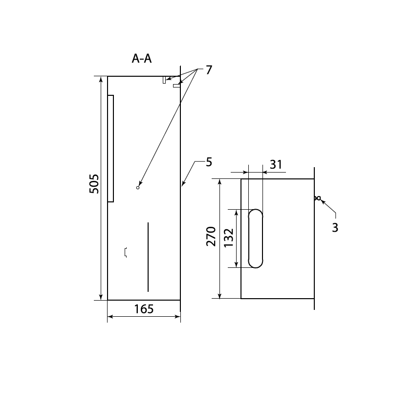
Степень защиты: IP31
Высота: 550мм
Ширина: 320мм
Глубина: 160мм
Толщина металла: 0,8мм
Климатическое исполнение: УХЛ4
Место под счетчик: 1х3ф
Дверь: Металлическая
Масса: 5,1 кг
Напряжение: 220В
Для приема, учёта и распределения электрической энергии напряжением 380/220В 3-х фазного тока частотой 50 Гц.
Для защиты отходящих линий при перегрузках и коротких замыканиях.
Шкаф применяется в жилом секторе, объектах социально-культурного назначения, торговых и производственных помещениях.
Корпус - сертифицированная российская сталь (ГОСТ).
Покрытие корпуса – текстурированный полиэстеровый порошок RAL 7035.
Оптимально подобранные размеры корпуса.
Удобство монтажа.
Возможность опломбировки вводного автоматического выключателя.
Высококачественное порошковое покрытие.
Универсальная монтажная панель для установки счетчика.
Отдельная рейка с пломбировочной панелью для вводного автомата.
Элементы заземления, дополнительные кронштейны под шины N, PE.
Возможные обозначения: SQ0905-0028, mb13-3/12, ETM9765016, ЩРУв-3/12зо IP31 540х340х160 мм с замком с окном, 31620, MKM35-V-12-31-ZO, ETM9736504, 100934, ЩУРв-3/12зо-1 IP31 550x320x165, 243782, ЩУРв-3/12-0-550х320х165-IP31-УХЛ3-КЭАЗ, ETM7859540, 1214373, Б0028767, ETM3233365, ЩУРв 3/12зо-1 76 УХЛ3 IP31 (28), 1297452, 540x340x160, 540*340*160, 550*320*165
Производитель: TDM Electric (ТДМ Электрик)






























